AES 7112.1 110 VAC
AES 7112.1 110 VAC
- Bewaking van magnetische veiligheidssensoren van de serie BNS
- 1 veiligheidscontact, STOP 0
Bestelvoorbeeld
| Opmerking (leverbaarheid) |
Niet meer verkrijgbaar! |
| Typebenaming van het product |
AES 7112.1 110 VAC |
| Artikelnummer (bestelnummer) |
101115497 |
| EAN (Europees Artikel Nummer) |
4030661058467 |
| eCl@ss nummer, versie 12.0 |
27-37-18-19 |
| eCl@ss nummer, versie 11.0 |
27-37-18-19 |
| eCl@ss nummer, versie 9.0 |
27-37-18-19 |
| ETIM-nummer, versie 7.0 |
EC001449 |
| ETIM-nummer, versie 6.0 |
EC001449 |
Certificeringen - Voorschriften
| Certificaten |
cULus |
Algemene gegevens
| Voorschriften |
BG-GS-ET-14 BG-GS-ET-20 EN IEC 62061 EN ISO 13849-1 EN IEC 60947-5-1 EN IEC 60947-5-3 EN IEC 60947-5-5 EN IEC 60204-1 EN IEC 60947-1 |
| Materiaal van de behuizing |
Kunststof, glasvezelversterkte thermoplast, geventileerd |
| Brutogewicht |
236 g |
Algemene gegevens - Eigenschappen
| Draadbreukdetectie |
Ja |
| Dwarssluitingsherkenning |
Ja |
| Met automatische resetfunctie |
Ja |
| Reset na onderbreking van de aansluitspanning |
Ja |
| Geïntegreerde weergave, status |
Ja |
| Aantal LED's |
1 |
| Aantal verbreekcontacten |
2 |
| Aantal maakcontacten |
4 |
| Aantal veiligheidscontacten |
1 |
Classificatie
| Voorschriften |
EN ISO 13849-1 EN IEC 61508 |
| Stop-categorie |
0 |
Classificatie - Relaisuitgangen
| Performance Level, tot |
d |
| Sturingscategorie |
3 |
| PFH waarde |
1,00 x 10⁻⁷ /h |
| Opmerking |
Geldt voor toepassingen tot max. 50.000 schakelcycli/jaar en met max. 80 % contactlast. |
| Safety Integrity Level (SIL), geschikt voor toepassingen in |
2 |
| Gebruiksduur |
20 Jaar (Jaren) |
Mechanische gegevens
| Mechanische levensduurduur, minimum |
3.000.000 schakelingen |
| Bevestiging |
Snelbevestiging voor DIN-rail volgens DIN EN 60715 |
Mechanische gegevens - Aansluittechniek
| Kabeldoorsnede, maximum |
1,5 mm² |
| Toegelaten kabeltype |
Stijve massieve draad Flexibel |
| Aansluitingen (mechanisch) |
Schroefaansluitklemmen |
Mechanische gegevens - Afmetingen
| Breedte |
105 mm |
| Hoogte |
96 mm |
| Diepte |
58 mm |
Omgevingsvoorwaarden
| Beschermingsgraad van de behuizing |
IP40 |
| Beschermingsgraad van de inbouwruimte |
IP54 |
| Beschermingsgraad van de klemmen of aansluitingen |
IP20 |
| Omgevingstemperatuur |
+0 ... +55 °C |
| Opslag- en transporttemperatuur |
-25 ... +70 °C |
| Trillingsvastheid |
10...55 Hz, Amplitude 0,35 mm, ± 15 % |
| schokbestendig |
30 g / 11 ms |
Omgevingsvoorwaarden - Isolatieparameters
| Nominale impulsspanningsvastheid Uimp |
4 kV |
| Overspanningscategorie |
III |
| Vervuilingsgraad |
2 |
Elektrische gegevens
| Frequentiebereik |
50 Hz 60 Hz |
| Thermische stroom |
5 A |
| Nominale bedrijfsspanning |
110 VAC |
| Nominale voedingsspanning bij AC 50 Hz, minimum |
93.5 VAC |
| Nominale voedingsspanning bij AC 50 Hz, maximum |
121 VAC |
| Nominale voedingsspanning bij AC 60 Hz, minimum |
93.5 VAC |
| Nominale voedingsspanning bij AC 60 Hz, maximum |
121 VAC |
| Stroomverbruik |
1,5 W |
| Contactweerstand, maximum |
0,1 Ω |
| Opmerking (contactweerstand) |
In nieuwe toestand |
| Afvalvertraging bij stroomuitval, typisch |
80 ms |
| Afvalvertraging bij noodstop, typisch |
20 ms |
| Opkomvertraging bij automatische start, typisch |
100 ms |
| Opkomvertraging bij RESET, typisch |
20 ms |
| Materiaal van de contacten, elektrisch |
AgSn0 |
Elektrische gegevens - Veilige relaisuitgangen
| Spanning, gebruikscategorie AC-15 |
250 VAC |
| Stroom, gebruikscategorie AC-15 |
2 A |
| Spanning, gebruikscategorie DC-13 |
24 VDC |
| Stroom, gebruikscategorie DC-13 |
2 A |
| Schakelvermogen, minimum |
10 VDC |
| Schakelvermogen, minimum |
10 mA |
| Schakelvermogen, maximum |
250 VAC |
| Schakelvermogen, maximum |
8 A |
Elektrische gegevens - Digitale ingangen
| Leidingweerstand, maximum |
40 Ω |
Elektrische gegevens - Digitale uitgang
| Spanning, gebruikscategorie DC-12 |
24 VDC |
| Stroom, gebruikscategorie DC-12 |
0,1 A |
Elektrische gegevens - Relaisuitgangen (hulpcontacten)
| Schakelvermogen, maximum |
24 VDC |
| Schakelvermogen, maximum |
2 A |
Elektrische gegevens - Elektromagnetische compatibiliteit (EMV)
| EMC bestendigheid |
EMC-Richtlijn |
Statusindicatie
| Weergegeven functietoestanden |
Vrijgave |
Andere gegevens
| Opmerking (toepassingen) |
Veiligheidssensor Beschermvoorziening |
Opmerking
| Opmerking (algemeen) |
Inductieve verbruikers (externe relais, enz.) zijn via een aangepaste bedrading te ontstoren. |
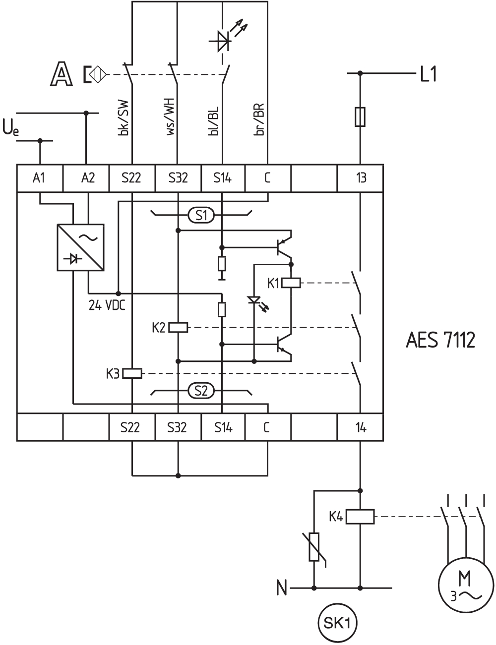
Schakelvoorbeeld
| Opmerking (schakelvoorbeeld) |
Het schakelvoorbeeld is afgebeeld bij gesloten beschermvoorzieningen en in spanningsloze toestand. Bewaking van 1 beschermvoorziening(en) met telkens een magnetische veiligheidssensor van de serie BNS Bewaking van andere beschermvoorzieningen: Op S2 kunnen naar analogie met S1 andere magnetische veiligheidssensoren aangesloten werden. Ter beveiliging van een beschermvoorziening tot PL c en categorie 1 |
Taalfilter
Datasheet
Bedieningshandleiding en conformiteitsverklaring
UL-certificaat
Schakelvoorbeeld (elektrische kabels)
SISTEMA-VDMA-bibliotheek/library
Download de nieuwste versie van Adobe Reader
Foto van het product (individuele catalogusfoto)
ID: kaes7f01
| 692,8 kB | .jpg | 246.239 x 289.278 mm - 698 x 820 px - 72 dpi
| 67,1 kB | .png | 73.73100000000001 x 86.783 mm - 209 x 246 px - 72 dpi
| 95,6 kB | .jpg | 105.128 x 123.47200000000001 mm - 298 x 350 px - 72 dpi
| 62,5 kB | .png | 74.083 x 74.083 mm - 210 x 210 px - 72 dpi
| 7,9 MB | .png | 166.55700000000002 x 195.622 mm - 2000 x 2349 px - 305 dpi
Maatschets basistoestel
Schakelvoorbeeld
| EU-conformiteitsverklaring | ![]() |
| Original | K.A. Schmersal GmbH & Co. KG Möddinghofe 30 42279 Wuppertal Germany Internet: www.schmersal.com |
| Verklaring: | Hiermee verklaren wij dat de hieronder beschreven producten op grond van hun ontwerp en constructie beantwoorden aan de relevante Europese Richtlijnen. |
| Benaming van de component: | AES 7112 AES 7112.3-2261 |
| Type: | zie bestelsleutel |
| Beschrijving van de component: | Veiligheidsmodule voor aanrakingsvrij werkende veiligheidsschakelaars en veiligheidsrelaiscombinatie in combinatie met de magneetveiligheidsschakelaars van de serie BNS |
| Geharmoniseerde Richtlijnen: | Machinerichtlijn | 2006/42/EG |
| EMC-Richtlijn | 2014/30/EU | |
| RoHS-Richtlijn | 2011/65/EU |
| Toegepaste normen: | EN 60947-5-3:2013 EN ISO 13849-1:2015 EN ISO 13849-2:2012 |
| Aangemelde instantie voor de Certificering van het QS-systeem volgens bijlage X, 2006/42/EG: | TÜV Rheinland Industrie Service GmbH Am Grauen Stein, 51105 Köln Kenn Nr.: 0035 |
| Gemachtigde voor het samenstellen van de technische documentatie: | Oliver Wacker Möddinghofe 30 42279 Wuppertal |
| Plaats en datum van opstelling: | Wuppertal, 16 December 2021 |
![]() |
| Rechtsgeldige handtekening Philip Schmersal Directeur |
Schmersal Nederland B.V., Lorentzstraat 31, 3846 AV Harderwijk
De genoemde gegevens en informatie zijn zorgvuldig gecontroleerd. Afbeeldingen kunnen afwijken van het origineel. Verdere technische gegevens zijn te vinden in de handleiding. Technische wijzigingen en fouten voorbehouden.
Generated at: 15-04-2026 05:14

