AES 6112
- HINWEIS: Nicht mehr lieferbar! (Ersatz: AES 1112)
- Ăberwachung von magnetischen Sicherheits-Sensoren der Reihe BNS
- 1 Sicherheitskontakt, STOP 0
Bestelldaten
| Hinweis (LieferfÀhigkeit) |
Nicht mehr lieferbar! |
| Produkt-Typbezeichnung |
AES 6112 |
| Artikelnummer (Bestellnummer) |
101112461 |
| EAN (European Article Number) |
4030661058443 |
| eCl@ss Nummer, Version 12.0 |
27-37-18-19 |
| eCl@ss Nummer, Version 11.0 |
27-37-18-19 |
| eCl@ss Nummer, Version 9.0 |
27-37-18-19 |
| ETIM Nummer, Version 7.0 |
EC001449 |
| ETIM Nummer, Version 6.0 |
EC001449 |
Zulassungen - Vorschriften
| Zertifikate |
cULus |
Allgemeine Daten
| Vorschriften |
BG-GS-ET-14 BG-GS-ET-20 EN IEC 62061 EN ISO 13849-1 EN IEC 60947-5-1 EN IEC 60947-5-3 EN IEC 60947-5-5 EN IEC 60204-1 EN IEC 60947-1 |
| Werkstoff des GehÀuses |
Kunststoff, glasfaserverstärkter Thermoplast |
| Bruttogewicht |
125 g |
Allgemeine Daten - Eigenschaften
| Drahtbrucherkennung |
Ja |
| Querschlusserkennung |
Ja |
| Automatische Reset-Funktion |
Ja |
| RĂŒcksetzung nach Unterbrechung der Versorgungsspannung |
Ja |
| Integrierte Anzeige, Status |
Ja |
| Anzahl der LEDs |
1 |
| Anzahl der Ăffner |
4 |
| Anzahl der SchlieĂer |
2 |
| Anzahl der Sicherheitskontakte |
1 |
Sicherheitsbetrachtung
| Vorschriften |
EN ISO 13849-1 EN IEC 61508 |
| Stop-Kategorie |
0 |
Sicherheitsbetrachtung - RelaisausgÀnge
| Performance Level, bis |
d |
| Kategorie |
3 |
| PFH-Wert |
1,00 x 10â»â· /h |
| Hinweis |
bis max. 50.000 Schaltzyklen/Jahr und bei max. 80% Kontaktlast |
| Safety Integrity Level (SIL), geeignet fĂŒr Anwendungen in |
2 |
| Gebrauchsdauer |
20 Jahre |
Mechanische Daten
| Mechanische Lebensdauer, minimum |
50.000.000 Schaltspiele |
| Befestigung |
Schnellbefestigung für Normschienen nach DIN EN 60715 |
Mechanische Daten - Anschlusstechnik
| Anschlussquerschnitt, maximum |
1,5 mm² |
| ZulÀssige Art der Leitung |
Starr eindrähtig Flexibel |
| Anschluss (mechanisch) |
Schraubklemmen |
Mechanische Daten - Abmessungen
| Breite |
48 mm |
| Höhe |
96 mm |
| Tiefe |
58 mm |
Umgebungsbedingungen
| Schutzart des GehÀuses |
IP40 |
| Schutzart des Einbauraumes |
IP54 |
| Schutzart der Klemmen bzw. AnschlĂŒsse |
IP20 |
| Umgebungstemperatur |
+0 ... +55 °C |
| Lager- und Transporttemperatur |
-25 ... +70 °C |
| Schwingfestigkeit |
10 ... 55 Hz, Amplitude 0,35 mm, ± 15 % |
| Schockfestigkeit |
30 g / 11 ms |
Umgebungsbedingungen - Isolationskennwerte
| BemessungsstoĂspannungsfestigkeit Uimp |
4,8 kV |
| Ăberspannungskategorie |
III |
| Verschmutzungsgrad |
2 |
Elektrische Daten
| Frequenzbereich |
50 Hz 60 Hz |
| Betriebsspannung |
24 VDC -15 % / +15 % |
| Thermischer Dauerstrom |
5 A |
| Bemessungsbetriebsspannung |
24 VDC |
| Bemessungsbetriebsstrom |
100 mA |
| Bemessungssteuerspeisespannung bei AC 50 Hz, minimum |
20.4 VAC |
| Bemessungssteuerspeisespannung bei AC 50 Hz, maximum |
26.4 VAC |
| Bemessungssteuerspeisespannung bei AC 60 Hz, minimum |
20.4 VAC |
| Bemessungssteuerspeisespannung bei AC 60 Hz, maximum |
26.4 VAC |
| Bemessungssteuerspeisespannung bei DC, minimum |
20,4 VDC |
| Bemessungssteuerspeisespannung bei DC, maximum |
27,6 VDC |
| Elektrische Leistungsaufnahme |
2,5 W |
| Kontaktwiderstand, maximum |
0,1 Ω |
| Hinweis (Kontaktwiderstand) |
in Neuzustand |
| Abfallverzögerung bei Netzausfall, typisch |
80 ms |
| Abfallverzögerung bei NOT-HALT, typisch |
20 ms |
| Anzugsverzögerung bei automatischen Start, typisch |
100 ms |
| Anzugsverzögerung bei RESET, typisch |
20 ms |
| Werkstoff der Kontakte, elektrisch |
AgCdO |
Elektrische Daten - Sichere RelaisausgÀnge
| Spannung, Gebrauchskategorie AC-15 |
230 VAC |
| Strom, Gebrauchskategorie AC-15 |
6 A |
| Spannung, Gebrauchskategorie DC-13 |
24 VDC |
| Strom, Gebrauchskategorie DC-13 |
6 A |
| Schaltvermögen, minimum |
10 VDC |
| Schaltvermögen, minimum |
10 mA |
| Schaltvermögen, maximum |
250 VAC |
| Schaltvermögen, maximum |
8 A |
Elektrische Daten - Digitale EingÀnge
| Leitungswiderstand, maximum |
40 Ω |
Elektrische Daten - RelaisausgÀnge (Hilfskontakte)
| Schaltvermögen, maximum |
24 VDC |
| Schaltvermögen, maximum |
2 A |
Elektrische Daten - Elektromagnetische VertrÀglichkeit (EMV)
| Störfestigkeit |
EN 61000-4-3 EN 61000-4-6 IEC 61000-6-2 |
Zustandsanzeige
| Angezeigte FunktionszustÀnde |
Freigabe |
Sonstige Daten
| Hinweis (Applikationsanwendungen) |
Sicherheits-Sensor Schutzeinrichtung |
Hinweis
| Hinweis (Allgemein) |
Induktive Verbraucher (Schütze, Relais etc.) sind durch eine geeignete Beschaltung zu entstören. |
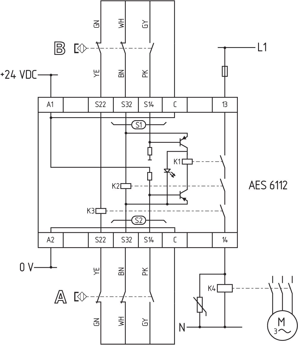
Schaltungsbeispiel
| Hinweis (Schaltungsbeispiel) |
Zur Absicherung von einer oder mehreren Schutzeinrichtungen bis zu PL c und Kategorie 1 Überwachung mehrerer Schutzeinrichtungen mit magnetischen Sicherheits-Sensoren der Reihe BNS Das Schaltungsbeispiel ist bei geschlossenen Schutzeinrichtungen und im spannungslosen Zustand dargestellt. Überwachung von weiteren Schutzeinrichtungen: An S2 können analog zu S1 weitere magnetische Sicherheits-Sensoren angeschlossen werden. |
Sprachfilter
Datenblatt
Betriebsanleitung (EU)
UL-Zertifikat
Schaltungsbeispiel (elektr. Verdrahtung)
Download der aktuellen Version von Adobe Reader
Produktbild (Katalogeinzelphoto )
ID: kaes6f01
| 502,6 kB | .jpg | 177.09400000000002 x 285.75 mm - 502 x 810 Pixel - 72 dpi
| 102,8 kB | .png | 73.73100000000001 x 119.239 mm - 209 x 338 Pixel - 72 dpi
| 74,3 kB | .jpg | 76.553 x 123.47200000000001 mm - 217 x 350 Pixel - 72 dpi
| 48,2 kB | .png | 74.083 x 74.083 mm - 210 x 210 Pixel - 72 dpi
| 10,8 MB | .png | 166.55700000000002 x 268.74 mm - 2000 x 3227 Pixel - 305 dpi
MaĂzeichnung GrundgerĂ€t
Schaltungsbeispiel
101128982 AES 1112 24 VDC
- Ăberwachung von magnetischen Sicherheits-Sensoren der Reihe BNS
- 1 Sicherheitskontakt, STOP 0
K.A. Schmersal GmbH & Co. KG, Möddinghofe 30, 42279 Wuppertal
Die genannten Daten und Angaben wurden sorgfĂ€ltig geprĂŒft. Abbildungen können vom Original abweichen. Weitere technische Daten finden Sie in der Betriebsanleitung. Technische Ănderungen und IrrtĂŒmer vorbehalten.
Generiert am: 17.04.2026, 12:52