AES 1185 24 VDC
AES 1185 24 VDC
| Produkt-Typbezeichnung: AES 1185(1) |
| (1) | |
| ohne | 24 VDC |
| .3 | 24 VAC |
- Überwachung von magnetischen Sicherheits-Sensoren der Reihe BNS
- 1 Sicherheitskontakt, STOP 0
Bestelldaten
| Hinweis (Lieferfähigkeit) |
Auslaufprodukt |
| Produkt-Typbezeichnung |
AES 1185 24 VDC |
| Artikelnummer (Bestellnummer) |
101131903 |
| EAN (European Article Number) |
4030661279435 |
| eCl@ss Nummer, Version 12.0 |
27-37-18-19 |
| eCl@ss Nummer, Version 11.0 |
27-37-18-19 |
| eCl@ss Nummer, Version 9.0 |
27-37-18-19 |
| ETIM Nummer, Version 7.0 |
EC001449 |
| ETIM Nummer, Version 6.0 |
EC001449 |
| Hinweis |
Auslaufprodukt |
Zulassungen - Vorschriften
| Zertifikate |
cULus |
Allgemeine Daten
| Vorschriften |
BG-GS-ET-14 BG-GS-ET-20 EN IEC 62061 EN ISO 13849-1 EN IEC 60947-5-1 EN IEC 60947-5-3 EN IEC 60947-5-5 EN IEC 60204-1 EN IEC 60947-1 |
| Klimabeanspruchung |
BG-GS-ET-14 IEC 60947-5-3 |
| Werkstoff des Gehäuses |
Kunststoff, glasfaserverstärkter Thermoplast |
| Bruttogewicht |
135 g |
Allgemeine Daten - Eigenschaften
| Drahtbrucherkennung |
Ja |
| Querschlusserkennung |
Ja |
| Rückführkreis |
Ja |
| Automatische Reset-Funktion |
Ja |
| Rücksetzung nach Unterbrechung der Versorgungsspannung |
Ja |
| Erdschlusserkennung |
Ja |
| Integrierte Anzeige, Status |
Ja |
| Anzahl der Eingänge für Öffner (NC) |
3 |
| Anzahl der Eingänge für Schließer (NO) |
3 |
| Anzahl der LEDs |
1 |
| Anzahl der Öffner |
3 |
| Anzahl der Schließer |
3 |
| Anzahl der Sicherheitskontakte |
1 |
Sicherheitsbetrachtung
| Vorschriften |
EN ISO 13849-1 EN IEC 61508 |
| Stop-Kategorie |
0 |
Sicherheitsbetrachtung - Relaisausgänge
| Performance Level, bis |
d |
| Kategorie |
3 |
| PFH-Wert |
1,00 x 10⁻⁷ /h |
| Hinweis |
bis max. 50.000 Schaltzyklen/Jahr und bei max. 80% Kontaktlast |
| Safety Integrity Level (SIL), geeignet für Anwendungen in |
2 |
| Gebrauchsdauer |
20 Jahre |
Mechanische Daten
| Mechanische Lebensdauer, minimum |
50.000.000 Schaltspiele |
| Befestigung |
Schnellbefestigung für Normschienen nach DIN EN 60715 |
Mechanische Daten - Anschlusstechnik
| Anschlussbezeichnung |
IEC/EN 60947-1 |
| Anschlussquerschnitt, maximum |
2,5 mm² |
| Anzugsdrehmoment der Klemmen |
0,6 Nm |
| Zulässige Art der Leitung |
Starr eindrähtig Flexibel |
| Anschluss (mechanisch) |
Schraubklemmen |
Mechanische Daten - Abmessungen
| Breite |
22,5 mm |
| Höhe |
75 mm |
| Tiefe |
110 mm |
Umgebungsbedingungen
| Schutzart des Gehäuses |
IP40 |
| Schutzart des Einbauraumes |
IP54 |
| Schutzart der Klemmen bzw. Anschlüsse |
IP20 |
| Umgebungstemperatur |
+0 ... +55 °C |
| Lager- und Transporttemperatur |
-25 ... +70 °C |
| Schwingfestigkeit |
10 ... 55 Hz, Amplitude 0,35 mm, ± 15 % |
| Schockfestigkeit |
30 g / 11 ms |
Umgebungsbedingungen - Isolationskennwerte
| Bemessungsstoßspannungsfestigkeit Uimp |
4 kV |
| Überspannungskategorie |
III |
| Verschmutzungsgrad |
2 |
Elektrische Daten
| Frequenzbereich |
50 Hz 60 Hz |
| Betriebsspannung |
24 VDC -10 % / +20 % |
| Thermischer Dauerstrom |
4 A |
| Bemessungsbetriebsspannung |
24 VDC |
| Bemessungssteuerspeisespannung bei AC 50 Hz, minimum |
20.4 VAC |
| Bemessungssteuerspeisespannung bei AC 50 Hz, maximum |
26.4 VAC |
| Bemessungssteuerspeisespannung bei AC 60 Hz, minimum |
20.4 VAC |
| Bemessungssteuerspeisespannung bei AC 60 Hz, maximum |
26.4 VAC |
| Bemessungssteuerspeisespannung bei DC, minimum |
20,4 VDC |
| Bemessungssteuerspeisespannung bei DC, maximum |
28,8 VDC |
| Elektrische Leistungsaufnahme |
5 W |
| Kontaktwiderstand, maximum |
0,1 Ω |
| Hinweis (Kontaktwiderstand) |
in Neuzustand |
| Abfallverzögerung bei Netzausfall, typisch |
80 ms |
| Abfallverzögerung bei NOT-HALT, typisch |
20 ms |
| Anzugsverzögerung bei automatischen Start, typisch |
100 ms |
| Anzugsverzögerung bei RESET, typisch |
20 ms |
| Werkstoff der Kontakte, elektrisch |
Ag-Ni, Au |
Elektrische Daten - Sichere Relaisausgänge
| Spannung, Gebrauchskategorie AC-15 |
230 VAC |
| Strom, Gebrauchskategorie AC-15 |
6 A |
| Spannung, Gebrauchskategorie DC-13 |
24 VDC |
| Strom, Gebrauchskategorie DC-13 |
6 A |
| Schaltvermögen, minimum |
10 VDC |
| Schaltvermögen, minimum |
10 mA |
| Schaltvermögen, maximum |
250 VAC |
| Schaltvermögen, maximum |
8 A |
Elektrische Daten - Digitale Eingänge
| Eingangspegel, HIGH-Signal "1" |
12 … 30 VDC |
| Eingangspegel, LOW-Signal "0" |
0 … 2 VDC |
| Leitungswiderstand, maximum |
40 Ω |
Elektrische Daten - Digitale Ausgänge
| Spannung, Gebrauchskategorie DC-12 |
24 VDC |
| Strom, Gebrauchskategorie DC-12 |
0,1 A |
Elektrische Daten - Relaisausgänge (Hilfskontakte)
| Schaltvermögen, maximum |
24 VDC |
| Schaltvermögen, maximum |
2 A |
Elektrische Daten - Elektromagnetische Verträglichkeit (EMV)
| Störfestigkeit |
EMV-Richtlinie |
Integrierte Systemdiagnose (ISD)
| Hinweis (ISD-Fehler) |
Folgende Fehler werden von dem Sicherheitsbaustein erkannt und durch ISD angezeigt. |
| Fehler |
Nicht-Anziehen oder Nicht-Abfallen der Sicherheitsrelais Nicht-Öffnen oder Nicht-Schließen der Türkontakte Quer- oder Kurzschlüsse an den Schalterleitungen Unterbrechung der Schalterleitungen Fehler an den Eingangsschaltungen oder an den Relaisansteuerungen des Sicherheitsbausteins |
Sonstige Daten
| Hinweis (Applikationsanwendungen) |
Sicherheits-Sensor Schutzeinrichtung |
Hinweis
| Hinweis (Allgemein) |
Induktive Verbraucher (Schütze, Relais etc.) sind durch eine geeignete Beschaltung zu entstören. |
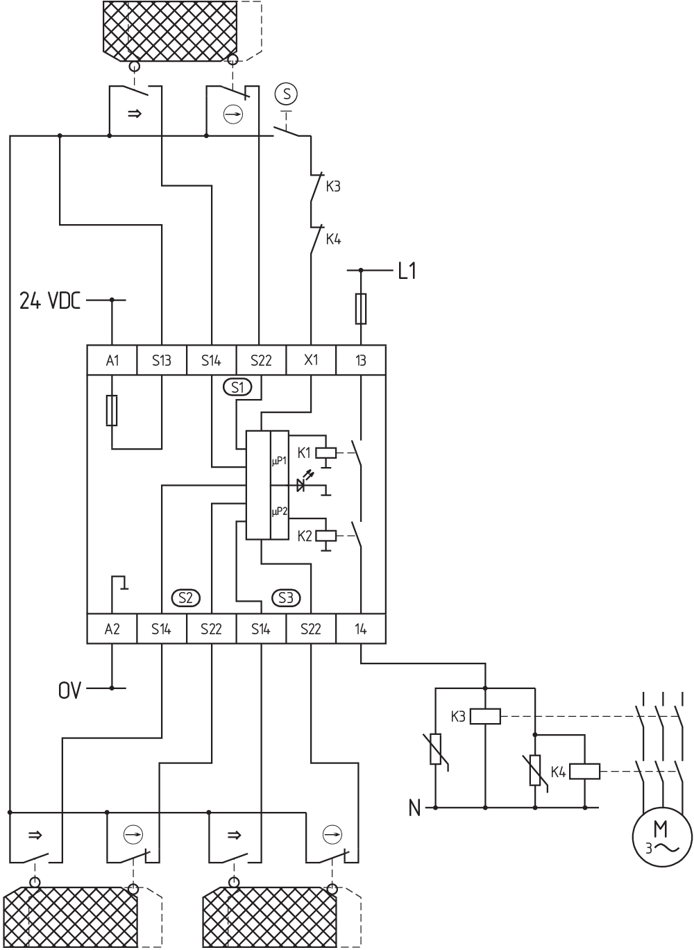
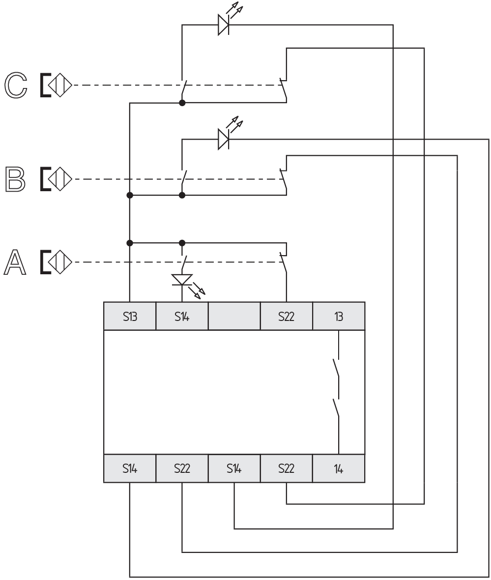
Schaltungsbeispiel
| Hinweis (Schaltungsbeispiel) |
Das Schaltungsbeispiel ist bei geschlossenen Schutzeinrichtungen und im spannungslosen Zustand dargestellt. Die ISD-Tabellen (Integrierte System-Diagnose) zur Analyse der Fehlermeldungen und ihrer Ursachen sind im Anhang aufgeführt. Verlängerung der Freigabeverzugszeit: Durch Umstecken einer Brücke unter dem Gehäusedeckel kann die Freigabeverzugszeit von 0,1 s auf 1 s eingestellt werden. Zur Absicherung von 3 Schutzeinrichtungen bis zu PL d und Kategorie 3 Überwachung von drei Schutzeinrichtung(en) mit je einem magnetischen Sicherheits-Sensor der Reihe BNS Der Rückführkreis überwacht die Stellung der Schütze K3 und K4. Start-Taster (S): Ein Start-Taster (Schließer) kann optional in den Rückführkreis eingebunden werden. Bei geschlossener Schutzeinrichtung schließen die Sicherheitskontakte erst, wenn der Start-Taster betätigt wurde. Wird weder ein Start-Taster noch ein Rückführkreis angeschlossen, müssen X1 und S13 gebrückt werden. Wird nur ein externes Relais oder Schütz zum Schalten der Last verwendet, kann das System in die Kategorie 3 gem. ISO 13849-1 eingestuft werden, wenn der Fehlerausschluss „Versagen des externen Schützes“ begründet und dokumentiert werden kann, z.B. bei Verwendung eines zuverlässigen, überdimensionierten Schützes. Ein zweites Schütz führt zur Erhöhung der Sicherheit durch redundante Abschaltung der Last. |
Sprachfilter
Datenblatt
Betriebsanleitung (EU)
UL-Zertifikat
Schaltungsbeispiel (elektr. Verdrahtung)
Info
SISTEMA-VDMA Bibliothek/Library
Download der aktuellen Version von Adobe Reader
Produktbild (Katalogeinzelphoto )
ID: kaes1fo7
| 296,3 kB | .jpg | 126.29400000000001 x 269.875 mm - 358 x 765 Pixel - 72 dpi
| 130,6 kB | .png | 74.083 x 158.044 mm - 210 x 448 Pixel - 72 dpi
| 51,7 kB | .jpg | 57.856 x 123.47200000000001 mm - 164 x 350 Pixel - 72 dpi
| 35,5 kB | .png | 74.083 x 74.083 mm - 210 x 210 Pixel - 72 dpi
| 12,0 MB | .png | 142.697 x 304.87100000000004 mm - 2000 x 4273 Pixel - 356 dpi
Maßzeichnung Grundgerät
Schaltungsbeispiel
Schaltungsbeispiel
103008070 SRB-E-204PE
- Steckbare Schraubklemmen mit Codierung
- Eingangserweiterung
- 1 oder 2-kanalige Ansteuerung
- Überwachung von 4 Sensoren
- 2 Sicherheitsausgänge
- 4 Meldeausgänge
103009973 SRB-E-204ST
- Steckbare Schraubklemmen mit Codierung
- STOP 0 Funktion
- Überwachung von 4 Sensoren
- Starttaster / Auto-Start
- 2 Sicherheitsausgänge
- 4 Meldeausgänge
| EU-Konformitätserklärung | ![]() |
| Original | K.A. Schmersal GmbH & Co. KG Möddinghofe 30 42279 Wuppertal Germany Internet: www.schmersal.com |
| Erklärung: | Hiermit erklären wir, dass die nachfolgend aufgeführten Bauteile aufgrund der Konzipierung und Bauart den Anforderungen der unten angeführten Europäischen Richtlinien entsprechen. |
| Bezeichnung des Bauteils: | AES 1185 |
| Typ: | siehe Typenschlüssel |
| Beschreibung des Bauteils: | Sicherheitsrelaisbaustein für berührungslos wirkende Sicherheitsschalter und Relais-Sicherheitskombination in Verbindung mit den Magnetsicherheitsschaltern der Reihe BNS |
| Einschlägige Richtlinien: | Maschinenrichtlinie | 2006/42/EG |
| EMV-Richtlinie | 2014/30/EU | |
| RoHS-Richtlinie | 2011/65/EU |
| Angewandte Normen: | EN 60947-5-3:2013 EN ISO 13849-1:2015 |
| Benannte Stelle für die Zertifizierung des QS-Systems nach Anhang X, 2006/42/EG: | TÜV Rheinland Industrie Service GmbH Am Grauen Stein, 51105 Köln Kenn-Nr.: 0035 |
| Bevollmächtigter für die Zusammenstellung der technischen Unterlagen: | Oliver Wacker Möddinghofe 30 42279 Wuppertal |
| Ort und Datum der Ausstellung: | Wuppertal, 17. Juni 2021 |
![]() |
| Rechtsverbindliche Unterschrift Philip Schmersal Geschäftsführer |
AVS Schmersal Vertriebs GmbH, Biróstraße 17, A-1230 Wien
Die genannten Daten und Angaben wurden sorgfältig geprüft. Abbildungen können vom Original abweichen. Weitere technische Daten finden Sie in der Betriebsanleitung. Technische Änderungen und Irrtümer vorbehalten.
Generiert am: 17.04.2026, 17:10

