AES 1102.3 24 VAC
- Supervisão dos sensores de segurança magnéticos da linha BNS
- 1 contato de segurança, STOP 0
Código para encomenda
| Revisão (capacidade de entregar) |
Excluído do programa de fornecimento! |
| Descrição do tipo de produtos |
AES 1102.3 24 VAC |
| Número de artigo (Número de encomenda) |
101128797 |
| EAN (European Article Number) |
4030661278858 |
| Número eCl@ss, versão 12.0 |
27-37-18-19 |
| Número eCl@ss, versão 11.0 |
27-37-18-19 |
| Número eCl@ss, versão 9.0 |
27-37-18-19 |
| Número ETIM, versão 7.0 |
EC001449 |
| Número ETIM, versão 6.0 |
EC001449 |
Homologações - Instruções
| Certificados |
cULus |
Propriedades globais
| Instruções |
BG-GS-ET-14 BG-GS-ET-20 EN IEC 62061 EN ISO 13849-1 EN IEC 60947-5-1 EN IEC 60947-5-3 EN IEC 60947-5-5 EN IEC 60204-1 EN IEC 60947-1 |
| Stress climático: |
EN 60068-2-3 BG-GS-ET-14 |
| Material do invólucro |
Plástico, termoplástico reforçado com fibra de vidro, auto-extinção de fogo |
| Peso bruto |
124 g |
Propriedades globais - Características
| Detecção de ruptura do cabo: |
Sim |
| Função de reinício automático |
Sim |
| Rearme depois de interrupção no suprimento da tensão de alimentação |
Sim |
| Indicação integrada, estado |
Sim |
| Número de LEDs |
1 |
| Número de normalmente fechados |
4 |
| Número de normalmente abertos |
2 |
| Número de contatos de segurança |
1 |
Classificação
| Normas, regulamentos |
EN ISO 13849-1 EN IEC 61508 |
| Categoria Stop |
0 |
Avaliação de segurança - Saídas de relé
| Performance Level, até |
c |
| Categoria conforme EN ISO 13849 |
1 |
| Valor PFH |
1,14 x 10⁻⁶ /h |
| Orientação |
até no máx. 50 000 ciclos de comutação/ano e no máx. 80 % de carga de contato |
| Safety Integrity Level (SIL), apropriado na |
1 |
| Vida útil |
20 Ano(s) |
Dados mecânicos
| Mínima resistência mecânica |
3.000.000 comutações |
| Fixação |
Fixação rápida para perfil normalizado segundo a DIN EN 60715 |
Dados mecânicos - dimensões
| Designação dos terminais |
IEC/EN 60947-1 |
| Secção máxima dos cabos de conexão, |
2,5 mm² |
| Binário de aperto dos terminais |
0,6 Nm |
| Tipo de cabo admissível |
Rígido de um fio Flexível |
| Conexão (mecânico) |
Screw terminals |
Dados mecânicos - dimensões
| Largura |
22,5 mm |
| Altura |
75 mm |
| Profundidade |
110 mm |
Ambiente
| Tipo de proteção do invólucro |
IP40 |
| Tipo de proteção do espaço de instalação |
IP54 |
| Tipo de proteção do bornes ou terminais |
IP20 |
| Temperatura ambiente |
+0 ... +55 °C |
| Temperatura para armazenar e transportar |
-25 ... +70 °C |
| Resistência a vibrações conforme EN 60068-2-6: |
10...55 Hz, amplitude 0.35 mm, ± 15 % |
| Resistência a impactos |
30 g / 11 ms |
Ambiente - Parâmetros de isolamento
| Medição da rigidez dielétrica da tensão máxima |
4 kV |
| Categoria de sobre-tensão |
III |
| Grau de contaminação por sujeira conf. IEC 60947-1 |
2 |
Dados elétricos
| Faixa de frequência |
50 Hz 60 Hz |
| Corrente de ensaio térmico |
4 A |
| Medição da tensão de operação |
24 VAC |
| Tensão nominal CA mínima para controlos, 50 Hz, mínimo |
20.4 VAC |
| Tensão nominal CA mínima para controlos, 50 Hz, máximo |
26.4 VAC |
| Tensão nominal CA mínima para controlos, 60 Hz, mínimo |
20.4 VAC |
| Tensão nominal CA mínima para controlos, 60 Hz, máximo |
26.4 VAC |
| Potência admissão elétrica |
2,4 W |
| Resistência máxima de contato, |
0,1 Ω |
| Orientação (Resistência de contato) |
em perfeitas condições |
| Desativação retardada em caso de queda de energia da rede, típico |
80 ms |
| Desativação retardada em caso de PARADA DE EMERGÊNCIA, típico |
20 ms |
| Ligação atrasada no arranque automático, típico |
100 ms |
| ligação atrasada no RESET, típico |
20 ms |
| Material dos contatos, elétrico |
AgCdO |
Dados elétricos - Saídas seguras de relé
| Tensão, categoria de aplicação AC-15 |
250 VAC |
| Potência, categoria de aplicação AC-15 |
1,5 A |
| Tensão, categoria de aplicação DC-13 |
24 VDC |
| Potência, categoria de aplicação DC-13 |
1 A |
| Capacidade de comutação, mínimo |
10 VDC |
| Capacidade de comutação, mínimo |
10 mA |
| Capacidade de comutação, máximo |
250 VAC |
| Capacidade de comutação, máximo |
8 A |
Dados elétricos - Entradas digitais
| Resistência máxima de condução, |
40 Ω |
Dados elétricos, Saída digital
| Tensão, categoria de aplicação DC-12 |
24 VDC |
| Potência, categoria de aplicação DC-12 |
0,1 A |
Dados elétricos - Saídas de relé (contatos auxiliar)
| Capacidade de comutação, máximo |
24 VDC |
| Capacidade de comutação, máximo |
2 A |
Dados elétricos - Compatibilidade eletromagnética (EMV)
| Imunidade a interferência |
Diretiva CEM |
Indicação de Estado
| Estados funcionais exibidos |
Liberação |
Dados gerais
| Orientação (Aplicações de aplicação) |
Sensor de segurança Dispositivo de segurança |
Orientação
| Orientação (geral) |
Cargas indutivas (contatores, reles, etc.) deverão ser supridas por meio de circuitos apropriados |
Exemplo de comutação
| Orientação (exemplo de comutação) |
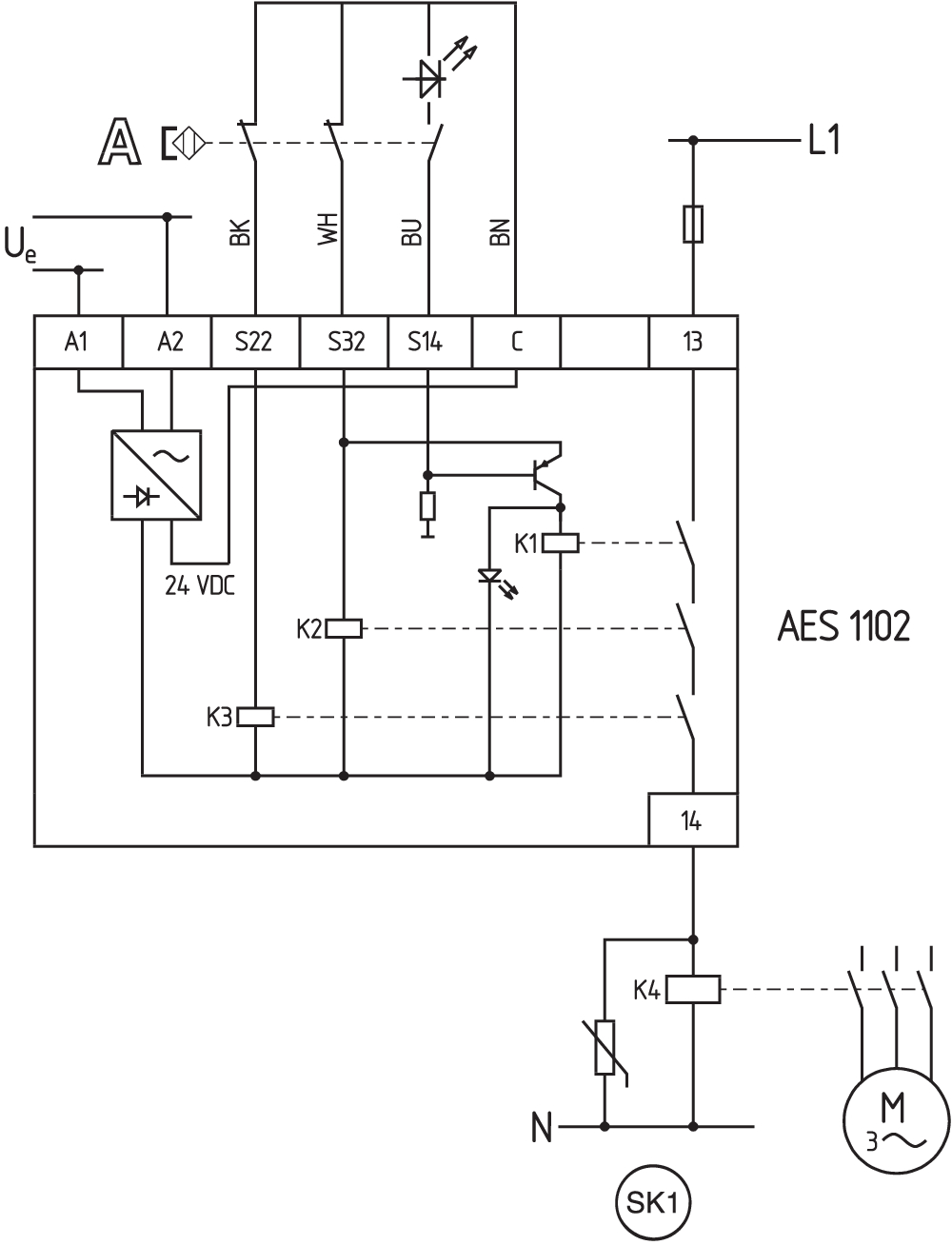
Para proteção de uma ou várias dispositivos de segurança até a PL c e categoria 1 Monitoramento de vários dispositivos de segurança com sensores de segurança magnéticos da série BNS O esquema de ligação é apresentado com as portas de proteção fechadas e desenergizadas. |
Filtro de idioma
Ficha técnica
Manual de instruções e Declaração de conformidade
Certificação UL
Exemplo de ligação (diagrama elétrico)
SISTEMA-VDMA Biblioteca/Library
Faça download da versão mais recente do Adobe Reader
Foto do produto (foto individual do catálogo )
ID: kaes1f05
| 393,5 kB | .jpg | 135.81900000000002 x 288.219 mm - 385 x 817 px - 72 dpi
| 144,3 kB | .png | 74.083 x 156.98600000000002 mm - 210 x 445 px - 72 dpi
| 55,6 kB | .jpg | 58.208000000000006 x 123.47200000000001 mm - 165 x 350 px - 72 dpi
| 37,7 kB | .png | 74.083 x 74.083 mm - 210 x 210 px - 72 dpi
| 14,2 MB | .png | 166.55700000000002 x 353.435 mm - 2000 x 4244 px - 305 dpi
Exemplo de ligação
| EU Declaration of Conformity | ![]() |
| Original | K.A. Schmersal GmbH & Co. KG Möddinghofe 30 42279 Wuppertal Germany Internet: www.schmersal.com |
| Declaration: | We hereby certify that the hereafter described components both in their basic design and construction conform to the applicable European Directives. |
| Name of the component: | AES 1102 AES 1112 |
| Type: | See ordering code |
| Description of the component: | Safety-monitoring module for non-contact safety switches and safety relay combination in connection with the BNS series magnetic safety switches |
| Relevant Directives: | Machinery Directive | 2006/42/EC |
| EMC-Directive | 2014/30/EU | |
| RoHS-Directive | 2011/65/EU |
| Applied standards: | EN 60947-5-3:2013 EN ISO 13849-1:2015 EN ISO 13849-2:2012 |
| Notified body, which approved the full quality assurance system, referred to in Appendix X, 2006/42/EC: | TÜV Rheinland Industrie Service GmbH Am Grauen Stein, 51105 Köln ID n°: 0035 |
| Person authorised for the compilation of the technical documentation: | Oliver Wacker Möddinghofe 30 42279 Wuppertal |
| Place and date of issue: | Wuppertal, December 16, 2021 |
| Authorised signature Philip Schmersal Managing Director |
ACE Schmersal Eletroeletrônica Ind. Ltda, Av. Brasil, nº 815, Jardim Esplanada – CEP 18557-646 Boituva/SP
Os dados e informações fornecidas foram cuidadosamente verificados. No entanto as imagens podem divergir do original. Informações técnicas adicionais podem ser encontradas no manual. Alterações técnicas e erros são possíveis.
Generated at: 15/04/2026 06:09
