AES 2135 UE: 24...230V AC/DC
AES 2135 UE: 24...230V AC/DC
- BNS ürün aralıklı manyetik emniyet sensörlerinin kontrolü
- 1 emniyet kontağı, STOP 0
- 2 Sinyal verme çıkışları
Sipariş ayrıntıları
| Bilgi (teslim edilebilirlik) |
Phased-out product |
| Ürün tip tanımı |
AES 2135 UE: 24...230V AC/DC |
| Ürün numarası (sipariş numarası) |
101180842 |
| EAN (European Article Number) |
4030661314914 |
| eCl@ass Numara, Sürümü 12.0 |
27-37-18-19 |
| eCl@ass Numara, Sürümü 11.0 |
27-37-18-19 |
| eCl@ass Numara, Sürümü 9.0 |
27-37-18-19 |
| ETIM numarası, sürüm 7.0 |
EC001449 |
| ETIM numarası, sürüm 6.0 |
EC001449 |
| Not |
Discontinued product |
Onaylar
| Verileri |
cULus |
Genel veriler
| Normlar, talimatlar |
BG-GS-ET-14 BG-GS-ET-20 EN IEC 62061 EN IEC 60947-5-1 EN IEC 60947-5-3 EN IEC 60947-5-5 EN IEC 61508 EN IEC 60204-1 EN IEC 60947-1 |
| İklime ilişkin zorlama |
BG-GS-ET-14 IEC 60947-5-3 |
| Gövdelerin malzemesi |
Plastik, fiber cam takviyeli termoplastik |
| Brüt ağırlık |
280 g |
Genel veriler - Özellikler
| Kopuk tel algılaması |
Evet |
| Kısa devre tanımı |
Evet |
| Otomatik reset fonksiyonu |
Evet |
| Güç kaynağının devre dışı bırakılmasından sonra resetleme |
Evet |
| Entegre gösterge, durum |
Evet |
| LED sayısı |
1 |
| Açıcıların sayısı |
2 |
| Perde sayısı |
1 |
| Sinyal verme fonksiyonlu gecikmesiz yarı iletken çıkışların sayısı |
2 |
| Emniyet kontaktlarının sayısı |
1 |
| Sinyal çıkışlarının sayısı |
2 |
Güvenlik sınıflandırması
| Standartlar |
EN ISO 13849-1 EN IEC 61508 |
| Durdurma kategorisi |
0 |
Güvenlik sınıflandırması - Röle çıkışları
| Performans seviyesi, en fazla |
d |
| Kontrol kategorisi |
3 |
| PFH değeri |
1,00 x 10⁻⁷ /h |
| Safety Integrity Level (SIL), uygulamaları için uygun |
2 |
| Görev süresi |
20 Yıl(lar) |
Mekanik veriler
| Mekanik ömür, minimum |
50.000.000 operasyon sayısı |
| Montaj |
EN 60715 e uygun standart DIN rayının üzerine kilitlenir |
Mekanik veriler - Boyutlar
| Terminal tanımlamaları |
IEC/EN 60947-1 |
| Kablo kesiti, minimum |
0,25 mm² |
| Kablo kesiti, maximum |
2,5 mm² |
| Klemenslerin sıkma torku |
0,6 Nm |
| İzin verilen kablo tipi |
solid single-wire flexible |
| Konektör (mekanik) |
Screw terminals |
Mekanik veriler - Boyutlar
| Genişlik |
45 mm |
| Yükseklik |
100 mm |
| Derinlik |
121 mm |
Ortam koşulları
| Mahfaza koruma türü |
IP40 |
| Montaj alanının koruma türü |
IP54 |
| Klemenslerin veya bağlantıların koruma türü |
IP20 |
| Ortam sıcaklığı |
+0 ... +55 °C |
| Depolama ve taşıma sıcaklığı |
-25 ... +70 °C |
| Titreşim direnci |
10...55 Hz, Genlik 0.35 mm, ± 15 % |
| şoka karşı direnç |
30 g / 11 ms |
Ortam koşulları
| Nominal darbeye dayanma gerilimi Uimp |
4 kV |
| Aşırı gerilim kategorisi |
III |
| Kirlilik derecesi |
2 |
Elektriksel veriler
| Frekans aralığı |
50 Hz 60 Hz |
| İşletim voltajı |
24 ... 230 VAC |
| Gerilim aralığı tipi |
AC DC |
| Termal test akımı |
4 A |
| Nominal çalışma gerilimi |
24 ... 230 VAC |
| Kontrol seçenekleri için nominal AC gerilimi, 50 Hz, minimum |
20.4 VAC |
| Kontrol seçenekleri için nominal AC gerilimi, 50 Hz, maximum |
253 VAC |
| Kontrol seçenekleri için nominal AC gerilimi, 60 Hz, minimum |
20.4 VAC |
| Kontrol seçenekleri için nominal AC gerilimi, 60 Hz, maximum |
253 VAC |
| Kontrol seçenekleri için nominal DC gerilimi, minimum |
20,4 VDC |
| Kontrol seçenekleri için nominal DC gerilimi, maximum |
253 VDC |
| Elektriksel güç tüketimi |
5 W |
| Kontak direnci, maksimum |
0,1 Ω |
| Bilgi (kontak direnci) |
yeni durumda |
| Elektrik kesintisi durumunda kapatma gecikmesi, tipik |
80 ms |
| ACİL DURDURMA durumunda kapatma gecikmesi, tipik |
20 ms |
| Otomatik başlatma durumunda yaklaşma gecikmesi, tipik |
100 ms |
| SIFIRLAMA durumunda yaklaşma gecikmesi, tipik |
20 ms |
| Malzeme, kontaklar, elektrikli |
Ag-Ni, Au |
Elektriksel veriler - emniyet röle çıkışı
| Gerilim, kullanım kategorisi AC-15 |
230 VAC |
| Akım, kullanım kategorisi AC-15 |
3 A |
| Gerilim, kullanım kategorisi DC-13 |
24 VDC |
| Akım, kullanım kategorisi DC-13 |
2 A |
| Anahtarlama kapasitesi, minimum |
10 VDC |
| Anahtarlama kapasitesi, minimum |
10 mA |
| Anahtarlama kapasitesi, maksimum |
250 VAC |
| Anahtarlama kapasitesi, maksimum |
8 A |
Elektriksel veriler - dijital girişler
| Giriş seviyesi, YÜKSEK sinyal "1" |
10 … 30 VDC |
| Giriş seviyesi, DÜŞÜK sinyal "0" |
0 … 2 VDC |
| İletim direnci, maximum |
40 Ω |
Elektriksel veriler - Dijital çıkış
| Gerilim, kullanım kategorisi DC-12 |
24 VDC |
| Akım, kullanım kategorisi DC-12 |
0,1 A |
Elektriksel veriler - röle çıkışlar (Yardımcı kontak)
| Anahtarlama kapasitesi, maksimum |
24 VDC |
| Anahtarlama kapasitesi, maksimum |
2 A |
Elektriksel veriler - Elektromanyetik uyumluluk (EMC)
| EMC değeri |
EMC-Directive |
Integral system diagnosis (ISD)
| Not (ISD hatası) |
Aşağıdaki hatalar emniyetli kontrol modülleri tarafından kaydedilmiştir ve ISD ile belirtilir. |
| Hata |
Emniyet rölesi devreye girmede veya devre dışı kalmada başarısız Kapı kontaktları kapatmada ve açmada başarısız Anahtar bağlantılarının çapraz bağlantısı veya kısa devre kontrolü Anahtar bağlantılarının kesintisi Emniyetli kontrol modülünün giriş devreleri veya röle kontrol devreleri üzerinde arıza |
Muhtelif veriler
| Bilgi (uygulama kullanımları) |
Güvenlik sensörü Koruma sistemi |
Note
| Not (genel) |
Inductive loads (e.g. contactors, relays, etc.) are to be suppressed by means of a suitable circuit. |
Notlar - Devre örneği
| Not (Kablo döşeme örneği) |
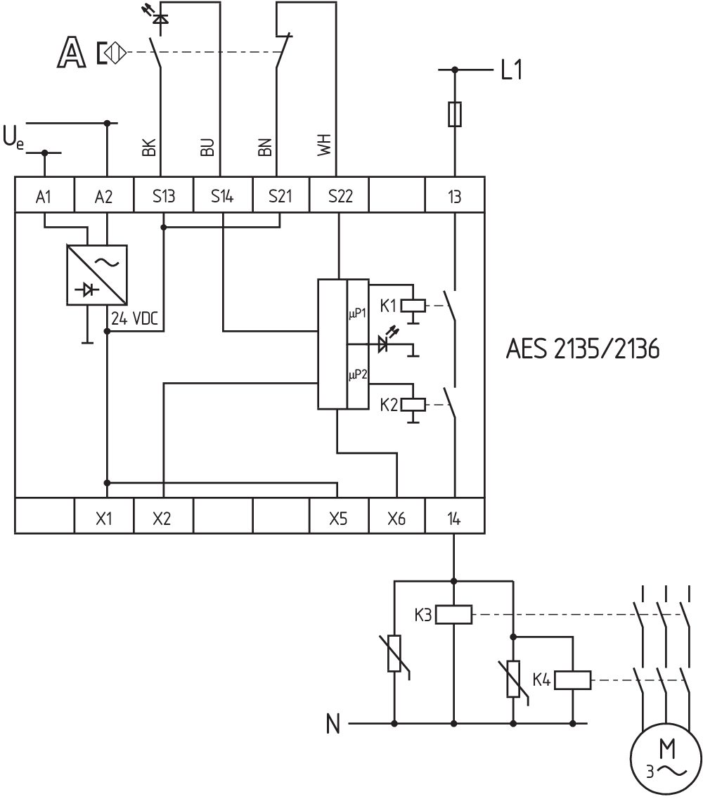
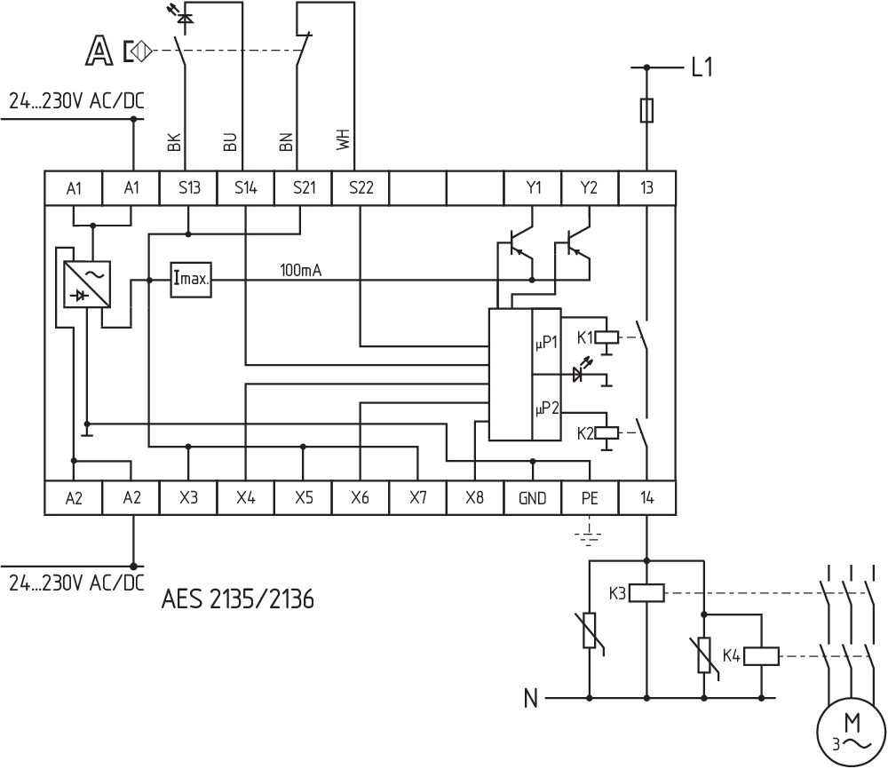
The wiring diagram is shown with guard doors closed and in de-energised condition. To secure a guard door up to PL d and Category 3 Monitoring 1 guard door(s), each with a magnetic safety sensor of the BNS range The ISD tables (Intergral System Diagnostics) for analysis of the fault indications and their causes are shown in the appendix. Modification for 2 NC contacts: The safety monitoring module can be modified to monitor two NC contacts by bridging the terminals X3 and X4. In this configuration, the short-circuit detection becomes inoperative. Inversion of the output function: By establishing a bridge between X5 and X6, the output function of the additional outputs can be altered. This control can also be realised when e.g. a PLC is running (24 VDC at terminal X6). Expansion of the enable delay time. The enable delay time can be increased from X7 s to X8 s by mounting a jumper connection between the terminals 0,1 and 1. |
Dil filtresi
Veri sayfası
Çalışma Talimatları ile Uygunluk beyanı
UL Sertifikası
Kuvvet-hareket şeması
Kablo döşeme örneği (elektr. kablolama)
SISTEMA-VDMA kütüphanesi
Adobe Reader’ın son sürümünü indirin
Ürün resmi (katalog özel fotoğraf)
ID: kaes2f09
| 1,1 MB | .jpg | 342.194 x 529.167 mm - 970 x 1500 px - 72 dpi
| 77,5 kB | .png | 74.083 x 114.3 mm - 210 x 324 px - 72 dpi
| 67,6 kB | .jpg | 79.72800000000001 x 123.47200000000001 mm - 226 x 350 px - 72 dpi
| 46,8 kB | .png | 74.083 x 74.083 mm - 210 x 210 px - 72 dpi
| 7,2 MB | .png | 169.249 x 261.789 mm - 1999 x 3092 px - 300 dpi
Kablo döşeme örneği
Kablo döşeme örneği
103009970 SRB-E-201LC
- STOP 0 Fonksiyon
- 1 oder 2-kanal kontrolü
- Start butonu / Otomatik start
- 2 Emniyetli çıkışlar 2 A
- 1 Sinyal çıkışı
103007672 SRB-E-301ST
- STOP 0 Fonksiyon
- 1 oder 2-kanal kontrolü
- Start butonu / Otomatik start
- 1 Yardımcı kontakt
- 3 emniyet kontaktları
103015923 ML30.241-70
- 1-phase DIN rail power supplies
- AC 100-240V Wide-range input
- DC Output 24-28VDC / 1,3-1,1A / 30W
- Efficiency up to 89,4%
- Width only 22,5mm
| EU Declaration of Conformity | ![]() |
| Original | K.A. Schmersal GmbH & Co. KG Möddinghofe 30 42279 Wuppertal Germany Internet: www.schmersal.com |
| Declaration: | We hereby certify that the hereafter described components both in their basic design and construction conform to the applicable European Directives. |
| Name of the component: | AES 1135/1136 AES 1165/1165-2250 AES 1235/1236 AES 1265/1265-2250 AES 2135 AES 2335/2365 AES 2535 |
| Type: | See ordering code |
| Description of the component: | Safety-monitoring module |
| Relevant Directives: | Machinery Directive | 2006/42/EC |
| EMC-Directive | 2014/30/EU | |
| RoHS-Directive | 2011/65/EU |
| Applied standards: | DIN EN 60947-5-1:2018 DIN EN ISO 13849-1:2016 DIN EN ISO 13849-2:2013 |
| Notified body, which approved the full quality assurance system, referred to in Appendix X, 2006/42/EC: | TÜV Rheinland Industrie Service GmbH Am Grauen Stein, 51105 Köln ID n°: 0035 |
| Person authorised for the compilation of the technical documentation: | Oliver Wacker Möddinghofe 30 42279 Wuppertal |
| Place and date of issue: | Wuppertal, January 31, 2024 |
![]() |
| Authorised signature Philip Schmersal Managing Director |
Schmersal Turkey Otomasyon Ürünleri ve Hizmetleri Ltd. Şti., Atatürk Mah. Ataşehir Bulvarı No:5, 34758 Ataşehir
Veriler ve ayrıntılar dikkatli bir şekilde kontrol edilmişlerdir. Görüntüler orijinalden farklı olabilir. Daha fazla teknik veri kılavuzda bulunabilir. Teknik değişiklikler ve hatalar olabilir.
Generated at: 17.04.2026 09:01

