FWS 1206 C
FWS 1206 C
- Détection d"arrêt possible avec 1 ou avec 2 capteurs d"impulsion
- Utilise un signal d"arrêt supplémentaire, par exemple renant d"un automate comme deuxième canal d"entrée
- 2 contacts de sécurité
- 2 Sorties de signalisation
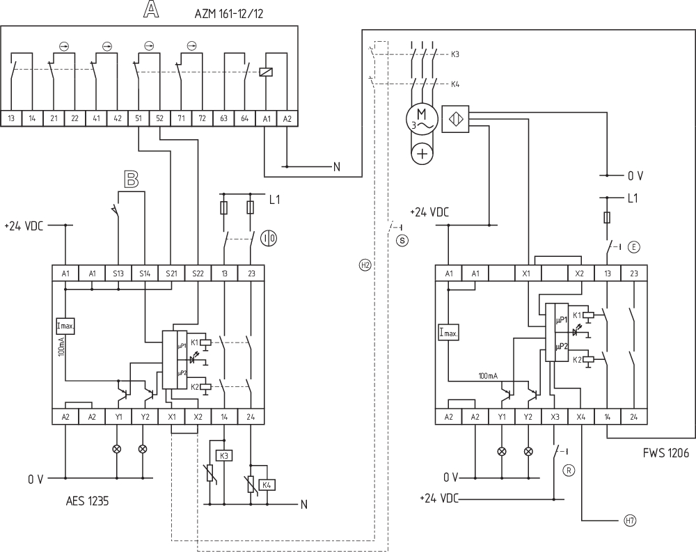
Exemple de commande
| Note (disponibilité) |
Produit en cours d’obsolescence |
| Désignation de type du produit |
FWS 1206 C |
| Référence d’article (n° de commande) |
101170058 |
| EAN (European Article Number) |
4030661297200 |
| eCl@ss number, version 12.0 |
27-37-18-19 |
| eCl@ss number, version 11.0 |
27-37-18-19 |
| Numéro eCl@ss, version 9.0 |
27-37-18-19 |
| ETIM number, version 7.0 |
EC001449 |
| ETIM number, version 6.0 |
EC001449 |
| Disponible jusqu'au |
31.12.2024 |
Homologations - Règlementations
| Certificats |
cULus |
Caractéristiques globales
| Règlementations |
BG-GS-ET-20 EN IEC 62061 EN ISO 13849-1 EN IEC 60947-5-1 EN IEC 60947-5-3 EN IEC 60947-5-5 EN IEC 60204-1 EN IEC 60947-1 |
| Essais de résistance climatique |
EN 60068-2-3 BG-GS-ET-14 |
| Matériau du boîtier |
Plastique, thermoplastique renforcée de fibres de verre, ventilée |
| Poids brut |
200 g |
Données générales - Caractéristiques
| Détection des ruptures de fils |
Oui |
| Boucle de retour |
Oui |
| Réarmement détection avec de front |
Oui |
| Détection des fuites à la terre |
Oui |
| Afficheur intégré, état |
Oui |
| Nombre de LEDs |
1 |
| Nbre de sorties statiques non temporisées avec fonct. de signalisation |
2 |
| Nombre de contacts de sécurité |
2 |
| Nombre de sorties de signalisation |
2 |
Classification
| Normes de référence |
EN IEC 61508 |
| Performance Level, jusqu'à |
d |
| Catégorie selon EN ISO 13849 |
3 |
| Valeur PFH |
1,00 x 10⁻⁷ /h |
| Safety Integrity Level (SIL), adapté pour |
2 |
| Durée d'utilisation |
20 année(s) |
| Catégorie, STOP |
0 |
Données mécaniques
| Durée de vie mécanique, min. |
20.000.000 manœuvres |
| Fixation |
Fixation rapide sur rails DIN standards selon DIN EN 60715 |
Données mécaniques – technique de connexion
| Dénomination des bornes |
IEC/EN 60947-1 |
| Connecteur de raccordement |
rigide ou flexible Raccord fileté M20 x 1.5 |
| Section du câble, min. |
0,2 mm² |
| Section du câble, max. |
2,5 mm² |
| Couple de serrage des bornes |
0,6 Nm |
Données mécaniques - Dimensions
| Largeur |
22,5 mm |
| Hauteur |
100 mm |
| Profondeur |
121 mm |
Conditions ambiantes
| Degré d'étanchéité du boîtier |
IP40 |
| Degré d'étanchéité de la chambre de raccordement |
IP54 |
| Degré d'étanchéité des bornes ou raccordements |
IP20 |
| Ambient temperature |
+0 ... +55 °C |
| Storage and transport temperature |
-25 ... +70 °C |
| Tenue aux vibrations selon EN 60068-2-6 |
10 ... 55 Hz, amplitude 0,35 mm |
| Tenue aux chocs mécaniques |
30 g / 11 ms |
Conditions ambiantes - Valeur d'isolation
| Tension assignée de tenue aux chocs |
4,8 kV |
| Catégorie de surtension |
II |
| Degré d'encrassement selon VDE 0110 |
3 |
Données électriques
| Operating voltage |
24 VDC -15 % / +15 % |
| Courant nominal thermique |
6 A |
| Rated operating voltage |
24 VDC |
| Tension assignée d’alimentation de commande à 50 Hz AC, min. |
20.4 VAC |
| Tension assignée d’alimentation de commande à 50 Hz AC, max. |
26.4 VAC |
| Tension assignée d’alimentation de commande à 60 Hz AC, min. |
20.4 VAC |
| Tension assignée d’alimentation de commande à 60 Hz AC, max. |
26.4 VAC |
| Tension continue assignée d’alimentation de commande à, min. |
20,4 VDC |
| Tension continue assignée d’alimentation de commande à, max. |
28,8 VDC |
| Consommation électrique, max. |
5 W |
| Résistance de contact, max. |
0,1 Ω |
| Remarque (résistance de contact) |
à l'état neuf |
| Matériau des contacts, électriques |
Ag-Ni 10 et 0,2 µm dorés |
Données électriques - Sorties relais de sécurité
| Tension, catégorie d'utilisation AC-15 |
230 VAC |
| Courant, catégorie d'utilisation AC-15 |
3 A |
| Tension, catégorie d'utilisation DC-13 |
24 VDC |
| Courant, catégorie d'utilisation DC-13 |
2 A |
| Puissance commutable, min. |
10 VDC |
| Puissance commutable, min. |
10 mA |
| Puissance commutable, max. |
250 VAC |
| Puissance commutable, max. |
8 A |
Données électriques - Entrées numériques
| Niveau d'entrée, signal HIGH "1" |
10 … 30 VDC |
| Niveau d'entrée, signal LOW "0" |
0 … 2 VDC |
| Résistance de ligne, max. |
40 Ω |
Données électriques - Sorties relais (contacts auxiliaires)
| Puissance commutable, max. |
24 VDC |
| Puissance commutable, max. |
2 A |
Système intégré de diagnostic (ISD)
| Remarque (erreur ISD) |
Les erreurs suivantes sont reconnues par le module de sécurité et affichées par l' ISD. |
| Erreur |
Non-enclenchement ou non-déclenchement des relais de sécurité Erreurs sur le câblage d'entrée ou sur la commande des relais du module de sécurité Défaut des détecteurs de proximité Défaut d'un canal du module de surveillance Interruption des câbles des détecteurs de proximité inductifs |
Données diverses
| Remarque (applications) |
safe contrôleur d'arrêt |
Remarque
| Remarque (en général) |
Des charges inductives (p.ex. relais externe, etc.) doivent être antiparasitées par un dispositif approprié. |
Exemple de câblage
| Remarque (exemple de câblage) |
Si seulement un détecteur de proximité inductif est raccordé au contrôleur d'arrêt , les fréquences d'arrêt doivent être identiques et les entrées X1 et X2 doivent être pontées. |
Filtre de langue
Fiches techniques
Mode d'emploi et déclaration de conformité
Certificat UL
Information
Exemple de câblage (câblage électrique)
Bibliothèque/Library SISTEMA-VDMA
Télécharger la dernière version d'Adobe Reader
Photo du produit (photo individuelle de catalogue)
ID: kfws1f05
| 703,7 kB | .jpg | 265.642 x 529.167 mm - 753 x 1500 px - 72 dpi
| 84,0 kB | .png | 74.083 x 147.461 mm - 210 x 418 px - 72 dpi
| 46,6 kB | .jpg | 62.089000000000006 x 123.47200000000001 mm - 176 x 350 px - 72 dpi
| 33,4 kB | .png | 74.083 x 74.083 mm - 210 x 210 px - 72 dpi
| 6,9 MB | .png | 169.333 x 337.312 mm - 2000 x 3984 px - 300 dpi
Exemple de câblage
103014754 SRB-E-302FWS-TS
- 2 contacts de sécurité, 1 sortie de sécurité
- Bornes à vis enfichables avec codage
- 1 sortie de signalisation état du module
- 1 sortie de signalisation message d'erreur dynamique
- Détection d"arrêt possible avec 1 ou avec 2 capteurs d"impulsion
- Signal d'arrêt supplémentaire comme deuxième canal d'entrée
- surveillance du temps à 2 canaux
| Déclaration UE de conformité | ![]() |
| Original | K.A. Schmersal GmbH & Co. KG Möddinghofe 30 42279 Wuppertal Germany Internet: www.schmersal.com |
| Déclaration: | Par la présente, nous certifions que les composants identifiés ci-après répondent de par leur conception et leur construction aux exigences des Directives Européennes applicables. |
| Désignation du composant: | FWS 1206 |
| Type: | voir exemple de commande |
| Description du composant: | Contrôleur d'arrêt de sécurité |
| Directives pertinentes: | Directive Machines | 2006/42/CE |
| Directive CEM | 2014/30/EU | |
| Directive RoHS | 2011/65/EU |
| Normes appliquées: | EN 60947-5-1:2017 + AC:2020 EN ISO 13849-1: 2015 EN ISO 13849-2: 2012 |
| Organisme notifié pour la certification du système d'assurance qualité selon l'Annexe X, 2006/42/CE: | TÜV Rheinland Industrie Service GmbH Am Grauen Stein, 51105 Köln N° d'ident.: 0035 |
| Représentant autorisé à préparer et composer la documentation technique: | Oliver Wacker Möddinghofe 30 42279 Wuppertal |
| Lieu et date de l'émission: | Wuppertal, le 4 août 2023 |
![]() |
| Signature à l'effet d'engager la société Philip Schmersal Président Directeur Général |
Schmersal Belgium, Nieuwlandlaan 73, 3200 Aarschot
Les données et les valeurs ont été soigneusement vérifiées. Les illustrations peuvent être différentes de l'original. Vous trouverez d'avantage de caractéristiques techniques dans les manuels d’instructions. Sous réserve de modifications techniques et errata.
Generated at: 17/04/2026 13:05

